Busca
Faça uma busca por todo
o conteúdo do site:
   
Acesso à informação
Bolsa de Empregos
Concursos Públicos (CRQ-IV)
Consulta de Registros
Dia do Profissional da Química
Downloads
E-Prevenção
Espaços para Eventos
Informativos
Jurisprudência
Legislação
LGPD
Linha do Tempo
Links
Noticiário
PDQ
Prêmios
Prestação de Contas
Publicações
QuímicaViva
Selo de Qualidade
Simplifique
Sorteios
Termos de privacidade
Transparência Pública
 

Mar/Abr 2001 

 


Matéria Anterior   Próxima Matéria

Veja artigo sobre Tratamento de Esgotos
Autor(a): por Márcio L. R. de Paula Fernandes e Helvécio C. de Sena


1. Objetivo principal do tratamento de esgotos

Os processo biológicos foram concebidos para serem aplicados na remoção de material orgânico carbonáceo, geralmente medido em termos de Demanda Bioquímica de Oxigênio (DBO5) ou Demanda Química de Oxigênio (DQO), nitrificação, denitrificação, remoção de fósforo e estabilização do lodo gerado no sistema primário e secundário. Podendo-se assim corrigir as características indesejáveis dos esgotos propiciando a sua disposição final de acordo com as regras e critérios definidos pela legislação para proteger o meio ambiente (METCALF & EDDY, 1991; van HAANDEL e LETTINGA, s.d.).

2. Tratamento de esgotos convencional

2.1. Primórdios do tratamento de esgotos

O tratamento de esgotos convencional é a combinação de processos físicos e biológicos projetados para remover o material orgânico presente nos despejos. O primeiro método utilizado para tratar esgotos foi a sedimentação e os tanques sépticos através do sistema batizado como Tanques de Imhoff. Esse sistema contava com dois tanques de acumulação que possuíam uma zona de decantação na parte superior e uma zona de digestão na parte inferior.

A sedimentação primária de esgotos domésticos tinha uma eficiência limitada, pois apenas uma pequena parte da matéria orgânica é sedimentável. Assim iniciou-se o tratamento secundário pela adição de coagulantes para melhorar a sedimentabilidade do esgoto. Esse processo melhorou bastante o tratamento, porém a dosagem de grandes quantidade de produtos químicos resultaram em altos custos e os substratos orgânicos solúveis não eram removidos. A observação de que a passagem lenta de esgoto através de uma camada de pedras reduziam rapidamente o material orgânico, foi o primeiro ensaio de tratamento de esgotos a nível secundário. Este processo foi chamado de filtro biológico e foi desenvolvido para instalações municipais em 1910 (HAMMER e HAMMER JR., 1996).

O segundo maior avanço no tratamento biológico se deu quando foi observado que os sólidos biológicos, desenvolvidos em águas poluídas floculavam como colóides orgânicos. Essa massa microbiológica, denominada de lodo ativado, rapidamente metabolizava os poluentes da solução e podiam ser subseqüentemente removidos pela sedimentação por gravidade, assim o processo de lodo ativado começou a se desenvolver em 1914 na Inglaterra pelos pesquisadores Ardern e Lockett (ARDERN e LOCKETT, 1914 apud METCALF & EDDY, 1991), a primeira ETE foi a de Salford com capacidade para tratar 303 m3/d (JORDÃO, 1998).Em 1916 foi inaugurada nos Estados Unidos a ETE San Marcos, localizada no Texas, com capacidade para tratar 454 m3/d; dez anos depois, em 1927, a ETE de Chicago North, também nos Estados Unidos consagra o processo de lodos ativados tratando 7,5 m3/s (JORDÃO, 1998).

2.2. O desenvolvimento do sistema de tratamento de esgotos

Atualmente existem diversas variantes de tratamento de esgotos incluindo o tratamento primário, industrial visando a remoção de poluentes específicos, o tratamento secundário e o terciário.

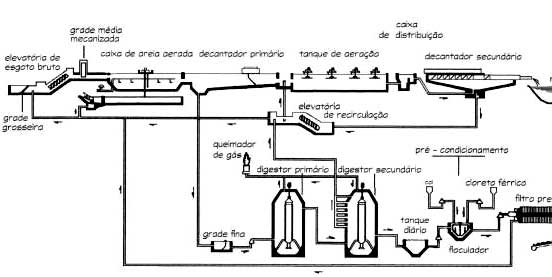
O tratamento secundário pode ser esquematizado como segue:
 
Figura 1 - Esquemático do sistema convencional de tratamento de esgotos

A etapa preliminar de tratamento incluem o gradeamento para remover sólidos grosseiros e a remoção de areia para proteger os equipamentos mecânicos. O tratamento primário remove o material orgânico sedimentável, o substrato solúvel é enviado para os tanques de aeração onde os microrganismos o utilizarão para obter energia e sintetizar novas células.

A massa proveniente do tanque de aeração é enviada para os decantadores secundários, onde será separada. O sobrenadante depurado é enviado para o corpo receptor e uma parte da massa ativa retorna aos tanques de aeração e a outra parte é descartada para ser tratada nos digestores anaeróbios.

Os digestores anaeróbios são utilizados para estabilizar o lodo (primário + secundário) antes da prensagem e disposição final. Esse processo típico de tratamento secundário é efetivo para remover o substrato orgânico contido nos esgotos, compreendendo a remoção dos sólidos suspensos e a DBO5. Sais dissolvidos e outros poluentes refratários são removidos em pequena quantidade. No efluente final fica remanescente cerca de 50% de sólidos totais voláteis, 70% de nitrogênio total e 70% de fósforo total (HAMMER e HAMMER JR., 1996).

2.3. Sistemas de lodos ativados convencional

Existem diversas variantes do processo e lodos ativados, a distinção entre os processos é verificada somente através das variáveis de processo tais como tempo de retenção celular e fator alimento/microrganismo. Para o sistema convencional de lodos ativados apresentam-se os seguintes valores:
  • Tempo de retenção celular
  • Entre 4 e 10 dias, segundo von SPERLING (1997),
  • Entre 5 e 15 dias, segundo METCALF & EDDY (1991) e QASIM (1985)
  • Relação alimento/microrganismo
  • Entre 0,2 e 0,4 kg DBO5 aplicada/kg Sólidos Voláteis . dia à para fluxo pistão. (METCALF & EDDY, 1991 e QASIM, 1985)
  • Entre 0,2 e 0,6 kg DBO5 aplicada/kg Sólidos Voláteis . dia à para sistemas completamente misturados. (METCALF & EDDY, 1991 e QASIM, 1985)
  • Entre 0,3 e 0,8 kg DBO5 aplicada/kg Sólidos Voláteis . dia, segundo von SPERLING (1997).
  • Tempo de detenção hidráulica
  • Entre 6 e 8 horas, segundo von SPERLING (1997)
  • Entre 4 e 8 horas para sistemas de fluxo pistão (METCALF & EDDY, 1991; QASIM, 1985).
  • Entre 3 e 5 horas para sistemas completamente misturados (METCALF & EDDY, 1991; QASIM, 1985).
Nestas condições, a biomassa retirada do sistema contem grande quantidade de matéria orgânica necessitando de uma etapa posterior para estabilização.

Os sistemas de lodos ativados convencional necessitam ainda uma etapa preliminar de tratamento, o decantador primário que é utilizado para remover os sólidos sedimentáveis dos esgotos, reduzindo assim a carga orgânica que irá para os tanques de aeração.

2.4. Substâncias orgânicas nos esgotos

O substrato orgânico nos esgotos é a fonte de energia para os microrganismos e são divididos em três grandes categorias: proteínas (40 - 60%), carboidratos (25 - 50%) e gorduras (10%) (HAMMER e HAMMER JR., 1996; METCALF & EDDY, 1991).

Além dessas substâncias encontra-se nos esgotos pequenas quantidades de um número muito grande de moléculas sintéticas orgânicas compreendendo desde as estruturas mais simples até as mais complexas. A presença dessas substâncias tem nos últimos anos, complicado o sistema de tratamento de esgotos pois muitos desses compostos não podem ser ou são muito lentamente decompostos biologicamente.

Para um esgoto de concentração média, aproximadamente 75% dos sólidos suspensos e 40% dos sólidos filtráveis são de natureza orgânica. Esses sólidos são derivados dos reinos animais e vegetais e atividades do homem em relação a síntese de compostos orgânicos (METCALF & EDDY, 1991).

2.4.1. Proteínas

Proteínas podem ser definidas como sendo uma cadeia de aminoácidos contendo carbono, hidrogênio, oxigênio, nitrogênio e fósforo. São essenciais para a maioria dos organismos vivos e constituem uma necessidade na alimentação dos animais superiores.

 
As proteínas possuem uma estrutura química complexa e instável, algumas são solúveis na água e outras não. A formação química das proteínas envolvem a combinação de um grande número de aminoácidos. O peso molecular das proteínas são elevados, variando entre 20.000 - 20.000.000, quimicamente as proteínas são altos polímeros.
As proteínas alem de conterem carbono, hidrogênio e oxigênio, possuem uma grande quantidade de nitrogênio em suas molécula, cerca de 16%.

2.4.2. Carboidratos




Os carboidratos estão largamente distribuídos na natureza e incluem açucares, amidos, celulose e fibras de madeira, são formados pelos elementos carbono, hidrogênio e oxigênio. Como exemplo podemos citar a lactose que é um açúcar presente no leite. A celulose também é um tipo de carboidrato porém com baixa velocidade de degradação biológica (HAMMER e HAMMER JR., 1996; METCALF & EDDY, 1991).


2.4.3. Gorduras

As gorduras é uma denominação genérica para uma variedade grande de substâncias bioquímicas que possuem a propriedade comum de se solubilizar em solventes orgânicos de baixa polaridade, como o éter ou o clorofôrmio.

As gorduras não são solúveis em água e devido a esta limitação a degradação pelos microrganismos é muito lenta.

Quimicamente as gorduras são ésteres carboxílicos derivados de um único álcool, o glicerol, HOCH2CHOHCH2OH, e são conhecidas por glicerídeos (MORRISON e BOYD, s.d.).

2.4.4. Assimilação da matéria orgânica

A maioria dos carboidratos, proteínas e gorduras presentes nos esgotos estão na forma de grandes moléculas que não podem penetrar na membrana celular dos microrganismos.

O primeiro passo para a decomposição do composto orgânico pelas bactérias é a hidrólise dos carboidratos em açúcar solúvel, das proteínas em aminoácidos e gorduras em ácidos graxos de cadeia curta.

Na degradação aeróbia o composto orgânico é convertido em gás carbônico e água. Na digestão anaeróbia, os produtos finais são ácidos orgânicos, álcoois, gás carbônico, metano e gás sulfídrico.

De toda a matéria orgânica presente nos esgotos, 60% a 80% é rapidamente assimilada para a biodegradação. Muitos compostos orgânicos, como a celulose, hidrocarbonetos de cadeia saturada longa e outros compostos complexos são considerados não biodegradáveis pois necessitam de um tempo muito longo para serem assimilados.

Derivados de petróleo, detergentes, pesticidas e outros compostos orgânicos sintéticos também são resistentes a biodegradação e alguns são tóxicos e inibem a atividade dos microrganismos nos processos de tratamento biológicos.

Os microrganismos realizam a decomposição da matéria orgânica através de enzimas. As enzimas são proteínas que agem como catalisadores, existem enzimas que atuam externamente (extracelular) e outras que atuam internamente (intracelular). A ação das enzimas são afetadas pelas condições ambientais como pH, temperatura e concentração do substrato (QASIM, 1985).

3. Monitoramento

Nos testes de DQO e DBO5 a concentração de material orgânico carbonáceo é calculada a partir do consumo do oxidante. Pressupondo oxidação do material orgânico completa a DQO de um composto orgânico pode ser calculada através da seguinte equação (van Haandel e Marais, 1999):

CxHyOz + 1/4 (4x+y-2z) O2 à xCO2 + y/2 H2O

3.1. DQO - principio do método

A demanda química de oxigênio é freqüentemente utilizada para caracterizar os despejos domésticos e/ou industriais. O teste mede a quantidade de oxigênio requerida para a oxidação química do material orgânico contido na amostra para gás carbônico e água (HAMMER e HAMMER JR., 1996; METCALF & EDDY, 1991; van HAANDEL e LETTINGA, s.d.).

Para realizar o teste adiciona-se uma quantidade conhecida de solução padrão de dicromato de potássio, ácido sulfúrico contendo sulfato de prata (catalisador) e uma quantidade de amostra em um frasco. A utilização do dicromato de potássio se deve ao fato de ser uma substância química altamente oxidante. Esta mistura é refluxada durante 2 horas sendo que a maior parte do material orgânico é destruída no aquecimento dessa mistura de cromo e ácido sulfúrico.

Substância orgânica + Cr2O7-2 + H+ à CO2 + H2O + 2Cr+3

Após a mistura esfriar, o dicromato remanescente é titulado com uma solução padrão de sulfato ferroso amoniacal usando ferroin como indicador.

O íon ferroso reage com o íon dicromato mudando de cor azul-esverdeado para vermelho tijolo indicando o final da titulação.

6Fe+2 + Cr2O7-2 + 14H+ à 6Fe+3 + 2Cr+3 + 7H2O

A maioria dos compostos orgânicos são oxidados entre 95 à 100%. O interferente mais comum para o teste da DQO é o íon cloreto, pois precipita a prata e consequentemente tira o poder catalítico da mesma. Isso interfere na determinação pois compostos alifáticos de cadeia longa são oxidados mais eficientemente na presença do sulfato de prata que atua como catalisador. As amostras para análises de DQO podem ser coletadas em frascos de plástico ou vidro, e são conservadas durante 07 dias quando preservadas com ácido sulfúrico para pH < 2 e refrigeradas à 4 oC (STANDARD METHODS, 1998)

3.2. Demanda Bioquímica de Oxigênio (DBO5) - Princípio do método

A demanda bioquímica de oxigênio (DBO5) é o parâmetro mais comum para definir a força dos esgotos domésticos e industriais. A DBO5, por definição, é a quantidade de oxigênio utilizada por uma população mista de microrganismos na oxidação aeróbia na temperatura de 20oC±1oC.

O teste consiste em se diluir uma quantidade conhecida de esgoto com água preparada e coloca-la em frascos de DBO5 de 300 ml. A água de diluição contendo solução tampão de fosfatos, sulfato de magnésio, cloreto de cálcio e cloreto férrico é saturada com oxigênio dissolvido. O esgoto é a fonte e carbono para os microrganismos e a água de diluição fornece os nutrientes e o oxigênio necessário. A primeira reação é a metabolização do substrato orgânico o que causa um consumo de oxigênio pelas bactérias, liberando gás carbônico e aumentando a população das bactérias. A segunda reação é o resultado da utilização do oxigênio pelos protozoários que se alimentam das bactérias.

Oxigênio dissolvido         Oxigênio dissolvido             
â        â    
Substância orgânica  àCO2  +  Novas células  àCO2  +   Células de protozoários
Bactéria                      protozoários    

A depleção de oxigênio dos frascos de incubação é diretamente relacionada com a quantidade de substrato orgânico biodegradável presente na amostra.

A demanda bioquímica de oxigênio dos esgotos na realidade não é um valor único, pois depende do tempo. A oxidação bioquímica é um processo lento e teoricamente leva um tempo infinito para se completar. Dentro de um período de 20 dias, a oxidação do material orgânico é de 95 à 99%, em 5 dias a oxidação do material orgânico gira em torno de 60 à 70% (HAMMER e HAMMER JR., 1996; METCALF & EDDY, 1991).

A curva acima é representada matematicamente por uma cinética de primeira ordem:
DBOt = DBOu * (1 - 10 - kt)
onde:
DBOt = demanda bioquímica de oxigênio em qualquer tempo,
DBOu = demanda bioquímica última
t = tempo (dias)
k = constante; sendo um valor típico = 0,10 d-1, porém o valor da constante pode variar significativamente com o tipo de esgoto (METCALF & EDDY, 1991).

Como mostra a curva, as bactérias nitrificantes podem exercer uma demanda de oxigênio no teste de DBO5. Para as amostras de esgotos brutos a nitrificação só ocorrerá após vários dias após o período padrão de incubação de 5 dias.

Para amostras de efluentes de estações de tratamento de esgotos a nitrificação poderá ocorrer antes do período padrão de incubação de 5 dias, pois essas amostras podem conter uma alta população de bactérias nitrificantes (HAMMER e HAMMER JR., 1996). Para prevenir a nitrificação adiciona-se 10 mg/L de 2-cloro-6(tricloro metil)piridina na água de diluição (STANDARD METHODS).

4. Bibliografia

HAMMER,M.J., HAMMER,JR.,M.J. Water and Wastewater Technology. 3.ed. New Jersey/Ohio, Prentice Hall Inc.,1996.

JORDÃO, E.P. Pesquisas visando melhorias operacionais no processo de lodos ativados. São Paulo, 1998. 293p. Tese (Doutorado) - Escola Politécnica, Universidade de São Paulo.

Metcalf & Eddy. Wastewater Engineering: Treatment, Disposal, Reuse. 3.ed. Singapore, McGraw Hill,1991.

MORRISON, R.; BOYD, R. Química Orgânica. Trad. de M. Alves da Silva. 7.ed. Lisboa, Fundação Calouste Gulbenkian.,s.d.

QASIM, S.R. WASTEWATER TREATMENT PLANTS: Planning, Design, and Operation. USA, CBS COLLEGE PUBLISHING,1985.

van HAANDEL, A.C., LETTINGA,G. Tratamento anaeróbio de esgotos: Um manual para regiões de clima quente. s.n.t.

van HAANDEL, A; MARAIS, G. O comportamento do Sistema de Lodo Ativado : Teoria e Aplicações para Projetos e Operação. Campina Grande/PB, epgraf, 1999.

von SPERLING, M. Lodos Ativados : Princípios do tratamento biológico de águas residuárias. v.4. Belo Horizonte, UFMG, 1997.

WATER ENVIRONMENT FEDERATION. Pretreatment of Industrial Wastes: Manual of practice FD-3. USA, s.ed., 1994. 

Os autores são Bacharéis em Química. Márcio Paula Fernandes é Gerente do Departamento responsável pelas Estações de Tratamento de Esgotos da zona leste da área metropolitana do Estado de São Paulo/SABESP. Helvécio C. de Sena trabalha na Estação de Tratamento de Esgotos de Suzano/SABESP e é mestrando em Saneamento Básico pela Escola Politécnica da USP. Contato podem ser feitos pelo e-mail hcsena@sabesp.com.br.




Relação de Matérias                                                                 Edições Anteriores

 

Compartilhe:

Copyright CRQ4 - Conselho Regional de Química 4ª Região